Kaikissa
vuorovaihevahvistimissa, joissa jokainen pääteputki on osan
jaksosta sulkutilassa, on taipumus synnyttää dynaamisia säröjä
jokaisella jaksolla suurilla taajuuksilla. Särö aiheutuu
hajareaktansseista päätemuuntajan ensiössä ja jota ei voida
pienentää riittävästi perinteellisillä muuntajan
suunnittelutekniikoilla. McIntosh on lähestynyt ongelmaa uudella
tavalla käyttämällä erikoistyyppisiä ohjain- ja
päätemuuntajia muiden ratkaisujen lisäksi. Kytkennän
perusperiaate on esitetty kuvassa 1. Sekä ohjain- että
päätemuuntajassa on käytetty bifilaarista käämintätekniikkaa
jolloin käämien kytkentäkertoimet lähestyvät yhtä.
Väitetään että menetelmällä voidaan valmistaa muuntajia joissa
ensiön induktanssin suhde hajainduktanssiin on parempi kuin 200000
suhde yhteen. Normaalilla tekniikalla on vaikeuksia päästä
suhteeseen 80.000:1, jota tarvitaan pieneen säröön.
Tämänkaltainen muuntaja on halvempi käämiä kuin perinteellinen
lokerokäämitys, jota käytetään HIFI-muuntajissa.
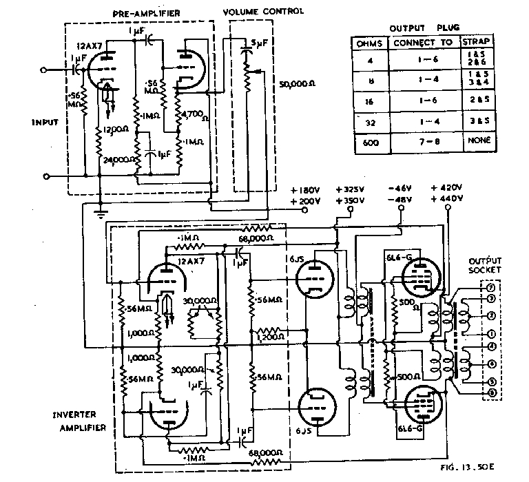
Kuva
1. Vahvistimen periaatekaavio
Kumpikin
pääteputki syöttää kahta päätemuuntajan ensiökäämiä,
yhtä anodilta ja toista katodilta. Käämin osien välinen
kytkentäkerroin on lähes 1. Kummankin pääteputken
päätemuuntajan osan tehollinen kierrosmäärä on bifilaarisen
käämin yhteen laskettu kierrosmäärä. Päätemuuntaja on siksi
suunniteltava niin, että kunkin osakäämin impedanssi on
neljäsosa anodilta anodille kuormaimpedanssista.

Kuva
2. McIntosh 50W-1 kytkentäkaavio
Vahvistimen
anodilta anodille kuormitusimpedanssi on 4000 ohmia ja kunkin
käämin kokonaisimpedanssi on 1000 ohmia. Impedanssi kummaltakin
katodilta maihin on vain 250 ohmia. Nämä pienet impedanssit
pienentävät kapasitiivisen shuntin vaikutusta ja parantavat sitä
kautta suurten taajuuksien suorituskykyä.
Kummakin
putken suojahila-katodijännite pidetään vakiona bifilaarisesti
käämittyjen päätemuuntajan puolikkaiden avulla. Näiden
käämien välinen kytkentäkerroin on n. 1. Suojahilan
ohituskondensaattoreita ei kytkennässä tarvita. Tämä järjestely
käy vain kun anodi ja suojahilajännitteet ovat yhtä suuret.
Ohjausmuuntajassa
T1 käytetään samanlaista bifilaarista käämintätapaa kuin
päätemuuntajassakin. Ensiöimpedanssi muuntajassa on yli 100000
ohmia välillä 20 Hz ja 30 kHz ja vaste 0,1:n bB:n sisällä
välillä 18 Hz ja 30 kHz. Suorituskyky tarvitaan sillä
vastakytkentä on tuotu vahvistimen lähdöstä sisääntuloon
muuntajan yli.
Menetelmässä
kuormittaa pääteputkea puoliksi anodilta ja katodilta aiheuttaa
negatiivisen takaisinkytkennän ja saa asteen toimimaan osittain
katodiseuraajana. Ylimääräinen vastakytkentä saadaan
kytkemällä sopiva vastus katodien välille.
Koko
vahvistimen harmooninen särö on tyypillisesti 0,2 % välillä 50
Hz ja 10 kHz ja nousee 0,5 % 20 Hz:llä ja 0,35 % 20 kHz:llä 50 W:n
teholla. Taajuusvaste samoissa olosuhteissa mitattuna
päätemuuntajan toisiosta on tasainen välillä 20 Hz ja 30 kHz,
-0,4 dB 10 Hz:llä ja -0,3 dB 50 kHz:llä. Vaihesiirto on nolla
välillä 50 Hz ja 20 kHz, -10 astetta 20 Hz_llä ja +4 astetta 50
kHz:llä.
Lähtöresistanssi
on vain kymmenesosa kuormaresistanssista antaen hyvän
kuormavaimennuksen ja vaste on hyvin tasainen.
Näitä
samoja periaatteita voidaan soveltaa kaikentyyppisiin vuorovaihe
lähtöasteisiin niin triodeille kuin pentodeille millä tahansa
toimintaluokalla, A, AB, tai B.
Edellä
kuvatun vahvistimen suuri lähtöteho on saavutettu 400 voltin
suojahilajännitteellä, mikä on merkittävän korkea putkella 6L6,
jonka maksimi suunnittelukeskiarvo on 270 volttia tai 300 volttia
(absoluuttinen) tyypille 807. On vahinko, että McIntosh vahvistin
on rajoitettu tapauksiin, joissa anodi- ja suojahilajännite ovat
samat. Jännitteet kuitenkin voivat olla kunkin putkityypin
maksimiarvoja.
|